寻迹荣基——北京东方广场
2021/06/17来源: 荣基塑料制品有限公司浏览:114310
东方广场,对荣基胶条来说,具有特殊意义。1997年,荣基在佛山建厂;同年,荣基成功签下东方广场订单。它是荣基在内地承接的首个大型标志性项目,充分证明了荣基做高端密封胶条品牌定位的准确性。

作为亚洲最大的商业建筑群之一,东方广场雄踞于北京市中心,坐落在东长安街北侧、北京饭店东侧、王府井金街和东单银街之间的绝佳地理位置,占地约10万平方米,总建筑面积达80万平方米,是真正的北京“城中之城”。由香港建筑师丁广沅设计,知名富豪李嘉诚投资建设。

▲东方广场四合院设计风格
在建筑风格上,东方广场融入北京四合院的概念,整个建筑群由8幢写字楼(东方经贸城)、2座豪华公寓(东方豪廷)、1座大型开放式商场(东方新天地)以及1间豪华五星级酒店(东方君悦大酒店)构成。内圆外方、门内有门、楼中见楼的设计造型,再现东方古韵的同时,又不失雄丽典雅。

对于新成立的佛山荣基来说,能够承接东方广场项目,既欣喜又紧张。在机遇与挑战面前,荣基人选择了义无返顾,充分考虑东方广场建筑群的设计特点,在生产与技术上不断突破与创新。




荣基胶条
生产车间
Workshop
东方广场建筑外饰面采用单元组合式全玻璃幕墙和干挂石材组合玻璃幕墙体系,将中国古代窗框网格设计以现代手法演绎,不但创造出有韵律的设计元素,而且更突出其立面的垂直线条。


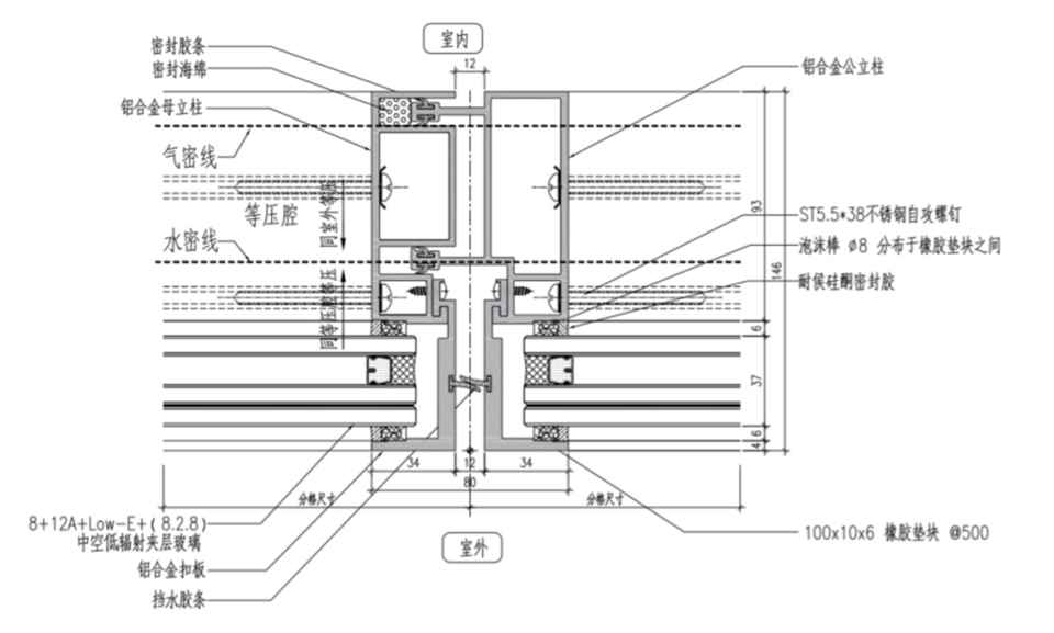
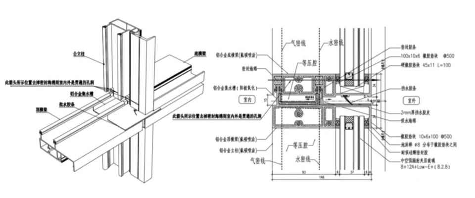
▲单元式玻璃幕墙防水构造形式横剖(右图)、竖剖(左图)节点
但是单元式玻璃幕墙构造复杂,对单元板块互相插接后所形成的腔体有严格的要求。不同于以往的构件式幕墙接缝打胶密封防漏处理,单元式幕墙均通过插接连接,插接位置使用胶条密封处理,所以它的水密性问题是一大焦点。

▲单元式玻璃幕墙防水结构图
在当时,单元式玻璃幕墙构造的防水工艺技术难度很大,防水性好坏直接关系着幕墙的整体质量,从设计、加工到安装,每一个细节都必须处理好,才能保证做出高质量的单元式幕墙。

▲荣基胶条产品
结合工程案例,荣基从单元幕墙防水原理出发,率先采用美国埃克森美孚山都平材料,最终研发出多款满足工程需求的热塑性弹性体(TPV)胶条。
▲TPV胶条结构图
干挂石材组合玻璃幕墙体系,使用双面胶条进行定位,控制玻璃与框的间距,从而控制打胶宽度。

东方广场项目进行了大量的技术创新。施工中广泛采用建筑业重点推广的新技术,如深基坑支护技术、高强高性能混凝土技术、预应力混凝土技术、粗直径钢筋连接技术、新型模板应用技术、新型建筑防水技术和塑料管应用技术、新型保温材料应用技术、玻璃幕墙单元式组装施工技术、计算机应用与管理技术等。超长无构造缝混凝土结构施工技术、玻璃幕(干挂石材)单元组合式幕墙整体吊装施工技术研究与应用等成果显著。

▲荣基胶条佛山生产基地
开局顺利,成绩可喜。荣基顶住各种压力,迈出了坚实的第一步。东方广场项目的顺利实施,不仅让荣基胶条在技术上实现突破,而且斩获了多项大奖,从而奠定了荣基胶条领航者的行业地位。

▲荣基早期获奖证书
如今,东方广场已成为北京名副其实的生活焦点。它是“世界500强”企业的聚集地,同时东方新天地也已成为购物的天堂,不少知名品牌店的首选地点。

20年,弹指一挥间。回首1997年,不禁感慨万千。年轻的荣基靠产品、技术、创新与东方广场结下不解之缘。
免责声明:美家美户家居网部分文章来源于网络以及企业投稿,如页面信息对您造成影响,请及时联系我们进行处理!
本文地址:http://mjmhjj.cn/newsshow/5692.htm
转载本站原创文章请注明来源:美家美户家居网









粤公网安备 44030302001606号